
一、项目场景与核心诉求
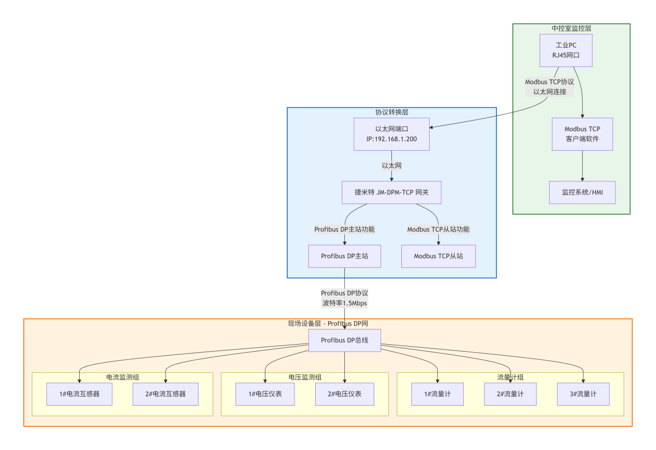
某大型化工园区循环水站承担着园区生产设备的冷却供水任务,现场部署了 3 套循环水泵组、3 台电磁流量计、2 路供电回路电压监测仪表、2 台水泵电机电流互感器,所有设备均通过Profibus DP 总线实现现场级通讯。
当前核心诉求:中控室需通过仅配备 RJ45 网口的工业上位机,远程采集Profibus总线上的循环水流量、供电电压、电机运行电流等数据,用于实时监控设备运行状态、生成能耗报表,同时避免额外采购Profibus专用网卡(如 CP5611),控制部署成本,适配车间潮湿、电磁干扰复杂的工业环境。
二、协议转换核心原理与链路架构
(一)双协议转换底层逻辑
协议转换网关采用 “硬件级协议解析 + 数据缓存同步” 架构,实现 Profibus DP转Modbus TCP通讯 :
Profibus DP主站驱动层:网关内置 Profibus DP V0/V1 协议栈,通过硬件电路模拟 Profibus 主站行为,按总线波特率(1.5Mbps)主动轮询从站设备,将流量、电压、电流等数据以原数据格式读取至网关本地 SRAM 缓存区,缓存区采用双区轮换设计,避免数据读写冲突;
Modbus TCP协议适配层:网关将缓存区的 Profibus 数据按 Modbus TCP 规范进行格式转换,支持将 16 位浮点型、32 位整型等多类型数据映射为 Modbus 保持寄存器(功能码 03H)或输入寄存器(功能码 04H),同时兼容 Little-Endian/Big-Endian 字节序切换,适配不同上位机 端软件需求;
数据交互控制层:采用中断触发机制,当上位机端发送Modbus 读取请求时,网关直接从缓存区调取对应数据并封装返回,无需二次轮询Profibus总线,确保转换延迟≤50ms,满足实时监控需求。
(二)系统整体链路架构
三、链路核心优势与技术适配
(一)低成本部署优势
硬件成本优化:无需为工业上位机 配置 Profibus 专用网卡(单卡市场价格约 1800-2500 元),仅利用上位机 原有 RJ45 网口即可实现访问,单项目硬件成本降低 60% 以上;
施工成本控制:无需额外铺设 Profibus 总线延长线,直接复用现有 Profibus 总线与以太网布线,减少电缆采购、穿墙打孔等施工工序,部署周期从 3 天缩短至 1 天。
(二)工业级稳定性适配
环境适应性:网关支持 - 20~60℃宽温工作范围,防护等级 IP30,具备防浪涌(±2kV)、防电磁干扰(符合 EN 55022 Class A 标准)设计,适配循环水站潮湿、多变频器干扰的场景;
通讯可靠性:支持 Profibus 总线断线重连、Modbus TCP 连接超时重试机制,数据传输丢包率≤0.01%,连续 7×24 小时运行无故障,平均无故障运行时间(MTBF)超 10 万小时;
数据完整性:采用 CRC-32 数据校验算法,避免数据在转换与传输过程中出现畸变,确保流量、电压、电流等关键数据的采集精度(与直接总线访问精度一致,误差≤0.3%)。
(三)灵活扩展与运维适配
设备扩展便捷:支持最多 32 个 Profibus 从站设备接入,后续新增流量计、压力传感器等设备时,仅需在网关中添加从站地址与数据映射,无需修改上位机 端软件配置,扩展周期≤30 分钟;
远程运维能力:网关支持 Web 远程配置与状态监控,可通过局域网或互联网查看 Profibus 总线状态、Modbus 连接数、数据传输速率等参数,故障时自动记录日志(如从站离线、总线短路),定位时间从 2 小时缩短至 10 分钟;
软件兼容性:适配主流 Modbus TCP 客户端软件(如 ModScan32、组态王、WinCC、LabVIEW),无需定制开发,直接导入数据映射表即可实现数据采集与可视化。
四、实现效果与场景延伸
(一)核心效果验证
实时性:PC 端读取 Profibus 总线数据的总延迟(含转换 + 传输)稳定在 120-150ms,满足循环水站实时监控(延迟≤500ms)的业务要求;
数据精度:循环水流量采集精度 ±0.5%、供电电压 ±0.2%、电机电流 ±0.3%,与现场手持仪表检测值一致,可直接用于能耗统计与设备故障预警;
运维效率:通过网关 Web 界面远程监控总线状态,无需现场拆机排查,通讯故障处理时间从平均 1 小时缩短至 10 分钟,运维效率提升 83%。
(二)跨场景应用延伸
该方案可直接复制至以下工业场景:
电力行业:通过上位机访问 Profibus 总线的变压器温度、母线电压、负荷电流等数据,实现变电站远程监控;
智能制造:采集产线 Profibus 总线的变频器频率、伺服电机电流、传感器位置数据,通过上位机 进行生产状态监控与数据分析;
水处理行业:除循环水站外,还可应用于污水处理厂的污水流量、pH 值、溶解氧等数据的远程采集,适配多协议设备接入需求。
五、核心价值总结
数据采集网关通过硬件级协议转换技术,成功解决了 “PC 仅 RJ45 网口访问 Profibus 总线” 的核心痛点,在保障数据实时性与精度的前提下,显著降低了部署成本与运维难度。其工业级稳定性与灵活扩展性,不仅适配循环水站的复杂环境,更能支撑多行业的异构设备通讯需求,为企业智能化升级提供高效、可靠的协议转换解决方案,助力实现设备集中监控、数据化管理与降本增效。
